燃油車時代,用戶可以通過發動機排量/品牌、變速箱結構判斷車輛動力系統的優劣,比如動力性能、油耗表現、耐用性等。但在新能源時代,技術復雜且種類繁多,用戶理解難度大,純電、增程還有各種混動,看得眼花繚亂。現在純電一類的新能源時代也并未完全到來,續航和補能焦慮明顯,今天筆者就是為大家梳理當前汽車市場的混合動力技術。

混動車主要有3種,插混、油混、增程。混合動力根據不同的驅動方式可以分為三大類,包括串聯式混動、串并聯式混動、混聯式混動。三種混動方式都是技術的平衡和取舍,現在來看看哪一種更適合我們。
混動技術有哪些?
串聯式混合動力汽車實際上就是增程式電動汽車。串聯式混合動力是指燃油發動機和電機不能分別驅動汽車前進,自始至終它只有一種動力驅動形式。

最常見的串聯式混合動力汽車也是依靠燃油和電能兩種能量驅使汽車前進,但其燃油發動機無法直接驅動汽車,而只能用來帶動發電機發電,并向電機提供電量,最終還是由電機來直接驅動汽車。燃油發動機只能間接通過發電機和電機才能發揮其作用。理想、問界、日產就采用這種混動技術。

并聯式混合動力系統是在普通燃油車的基礎上,加裝一套電能驅動系統,與串聯式不同的是,它的發動機和電動機都能單獨驅動車輪,也可以同時工作,共同驅動車輛行駛,值得注意的是,這里電動機既作為電動機使用,又作為發電機使用,身兼兩職。

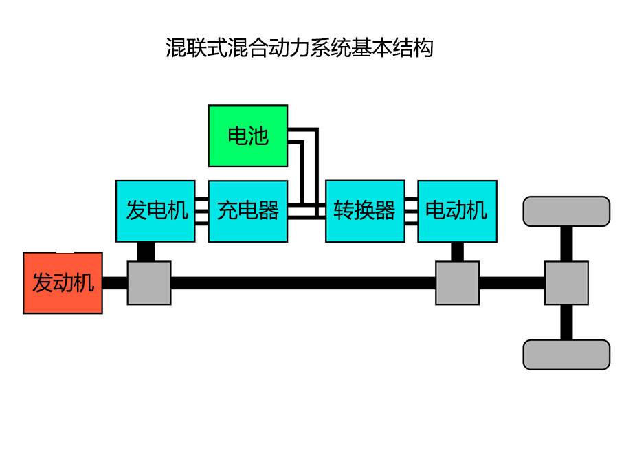
混聯式混合動力系統是指發動機和電機可以分別獨立驅動汽車前進 ,也可以由發動機帶動發電機發電并向電機提供電量,然后由電機輔助驅動汽車前進。因此在混聯動力系統中,除了有一臺電機、發動機外,還必須獨立設置一臺發電機。當發電機不工作時,它就是一個并聯式混合動力系統,電機和發動機都可獨立向傳動系統提供動力。當發動機帶動發電機工作時,就會形成發動機與發電機一電機傳動系統的串聯式動力鏈。這種技術的代表就是豐田THS。
相比并聯式混合動力系統,混聯式混合動力系統的電動機給自己找了個“秘書”——發電機,專門負責發電,有效地解放了自己。相比串聯式混合動力,它理論上也可以實現,發動機帶動發電機發電,電動機來驅動車輛的模式。
哪一種技術最好?
當前的混動市場,串聯式混動和混聯式混動已經成為當下主流。串聯式混動由于只會將發動機保持在最佳轉速區間發電,而無需驅動車輛,因此功率和扭矩這些與發動機成本直接掛鉤的數據就變得沒那么重要。

增程不存在發動機直驅的工況,只有電機參與車輛的驅動,因此增程式車型的動力表現幾乎能與純電車型無異。但在此基礎上,增程式混動的補能便利性卻能大幅領先純電車型。找個加油站就能把續航補滿,最大里程則能輕松突破1000公里。無論是性能還是續航,都是傳統的油車和電車比不上的。
在混合動力領域會經常出現一個技術名詞,比如二檔DHT、三檔DHT。DHT全稱為混合動力專用變速箱,該技術你可以理解為串并聯混動的加成,本質是一種變速箱技術,加持了DHT技術可以讓發動機更多地去參與到驅動工況中與電機打配合,既不像豐田THS以油為主也不是DMi以電為主,而是一種高集成、高效能、多模油電混動系統,采用雙電機混聯混動技術,實現全速域、全場景下高效能與高性能的平衡。
目前各家的DHT雖已有落地車型,但是市場反應一般,究其原因是該技術是看起來好,用起來難。特別是在不同路況、不同駕駛習慣和駕駛需求下,發動機和電機如何打配合的尺度上很難把控,由于變速箱的加入讓電機和發動機的組合變得多樣,復雜的系統除了控制比傳統的串并聯技術復雜外,在缺乏大量驗證前很難保證其高可靠性。

多檔DHT車型就是為了規避豐田和比亞迪的專利,也為了發揮內燃機的余熱,同時對動力電池降價和電機驅動的穩定性沒有信心,因此這些傳統車企選擇了多檔插混路線。原以為可以降低高速能耗,但是因為發動機參與驅動,無法實現穩態巡航,一直保持在高效率的區間工作,反而增加了能耗,導致原本有優勢的高速能耗,和增程式根本拉不開差距。
現在動力電池持續降價是利好增程式車型發展的,今年也有越來越多純電續航兩三百公里的增程式車型出現,大電池小增程的方案,市區完全用電,長途出行也沒有續航焦慮,無疑是目前混動車的優解。
百姓評車
魚和熊掌不可兼得,混動結構的選擇、是否采用多擋位變速箱,只是車企在自身技術,成本控制,性能要求下的取舍而已,沒有絕對的好壞。多擋位混動可以實現更好的性能,更高的效率,但換擋頓挫難以完全消除,結構復雜成本更高。單檔位混動經濟性高,平順性更好,結構簡單可靠。我們作為消費者,搞清楚它們之間的不同特點,按照自己的使用需求、偏好選擇即可。